Reparatur einer XAVAX 11W Kompaktleuchtstofflampe 20.9.2020

Ich habe eine Energiesparlampe (ESL oder heute eher Kompaktleuchtstofflampe; englisch CFL, compact fluorescent lamp), die immer schon im Betrieb leicht gepfiffen hat. Daher haben wir sie aus dem Wohnzimmer in den Gang verbannt. Dort tat sie jahrelang ihren Dienst, bis sie vor kurzem ausgefallen ist.

Die Lampe ist also nichts Besonderes und viele werden jetzt sagen "ist nicht schade drum, weg damit, durch LED ersetzen!".  Weg-und-neu ist aber nicht meine Welt. Solange etwas repariert werden kann, soll es auch noch Dienst tun. Mit 11W ist die Lampe sowieso schon Energie sparend, eine LED würde vielleicht 5W sparen, davon geht die Welt nicht unter, zumal ja auch der Energieverbrauch für den Bau einer neuen LED Lampe berücksichtigt werden muss, und da meine ich, dass der Weiterbetrieb einer alten ESL günstiger ist, als der Neukauf einer LED.

Als erstes müssen wir die Lampe öffnen. Dazu lässt sich der E27 Schraubsockel mit einem Schraubendreher vorsichtig am oberen Rand vom weissen Plastikgehäuse abhebeln. Man kommt damit aber noch nicht an die Elektronik ran, also muss das Plastikgehäuse vom Glaskolben getrennt werden. Diese beiden waren allerdings fest verklebt. In der Hoffnung, dass es sich um einen lösungsmittelhaltigen Kleber und keinen Zweikomponentenkleber handelt könnte, habe ich Spiritus in ein Marmeladenglas geschüttet und die geöffnete Lampe von oben hineingehängt. So konnten die Alkoholdämpfe an den Kleber gelangen, ohne dass zu viel Alkohol entwichen wäre. Das ließ ich über mehrere Stunden in der Sonne stehen.

Danach war es tatsächlich möglich, den Kleber (eine (jetzt zähe) weisse Vergussmasse) mit einem kleinen Schraubendreher vom Glas zu lösen und so die Lampe zu öffnen:

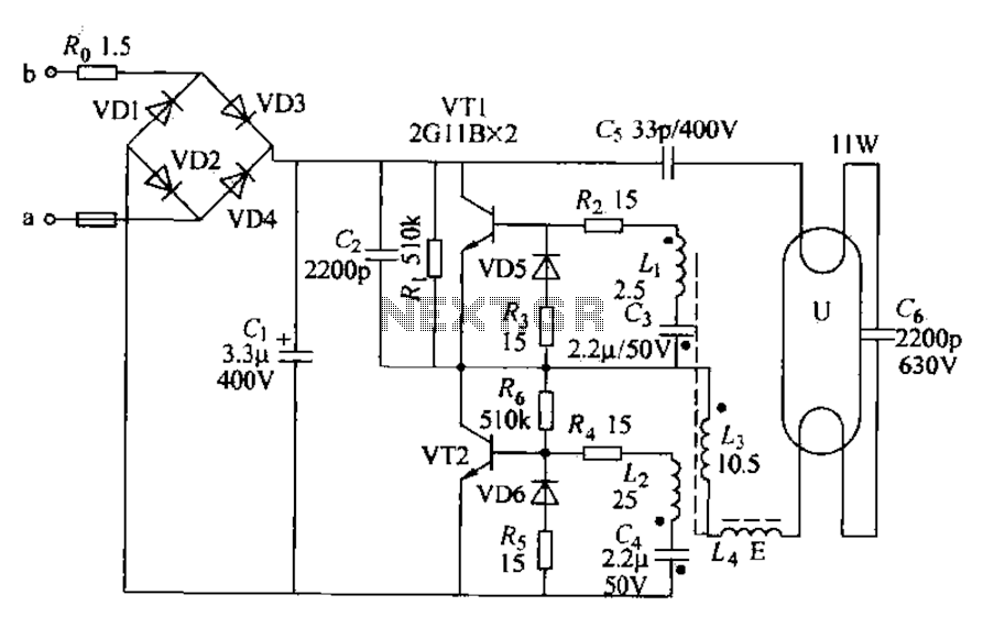
Die Schaltung dieser ESL ist immer ähnlich und sieht in etwa so aus (im Schaltplan ist ein Fehler: C5 hat 33nF, nicht 33pF wie angegeben!):

(Schaltbild vom Internet, z.B. auch bei Pavouk)

Als erstes habe ich die beiden Heizwendeln der Entladungsröhre mit dem Ohmmeter geprüft. Und tatsächlich war eine der beiden durchgebrannt! Diesen Fehler haben bisher die meisten meiner defekten ESL gehabt. Viele werden jetzt sagen "da kann man nichts mehr reparieren, weg damit!". Das stimmt aber nur zum Teil! Tatsächlich kann die Heizwendel nicht repariert werden, jedoch arbeiten die Entladungslampen oft auch mit nur einer geheizten Wendel!

Dazu ist ein kurzer Ausflug in die Funktionsweise der Schaltung erforderlich:
beim Einschalten (das hier ruckartig erfolgen muss, damit der Oszillator anschwingt - die Spannung also nicht langsam hochregeln!) beginnt der Oszillator auf einer recht hohen Frequenz zu schwingen. C6 stellt dafür einen mittelgrossen Widerstand dar und so fliest hochfrequenter (> 20 kHz) Wechselstrom (durchaus 200mA!) durch C5 (hat 33nF oder 47nF, nicht 33pF! Fehler im Schaltbild!) , eine Heizwendel, C6 und dann die andere Heizwendel.  In diesem Zustand wird der Wandler maximal belastet und er hält das auch nur wenige Sekunden durch, bevor die Transistoren überhitzen und durchbrennen. Die Wendeln werden heiss und emittieren Elektronen, wenn sie mit Minus verbunden sind. Da über C6 eine ausreichend hohe Spannung (600V?) abfällt zündet die Entladungsröhre und wird dadurch sehr niederohmig; ihre Brennspannung liegt vielleicht bei 80V oder weniger. Nun fließt kaum noch Strom durch C6 (weil ihn die Röhre kurzschließt) und die Wendeln werden nicht mehr aktiv geheizt, jedoch heizen jetzt die auf die Wendeln schlagenden Quecksilberionen und die austretenden Elektronen die Wendeln weiter, sodass der Stromfluss durch die Röhre auch ohne Heizung erhalten bleibt. Durch die geänderte Belastung schwingt der Oszillator nun auf einer tieferen Frequenz (man kann ihn eventuell hören! f < 20 kHz), sodass der Widerstand von C6 nun wesentlich höher ist und noch weniger Strom über ihn fließt.

Wenn nun eine Wendel durchbrennt, so kann beim Einschalten garkein Strom mehr über C6 fließen, da die kaputte Wendel den Stromkreis unterbricht. Es wird nicht geheizt, die Entladungsröhre zündet nicht, die Lampe bleibt dunkel.

Hier die Ansicht der kleinen Platine von oben und unten:

Die erste Idee ist: kann ich den kaputten Glühfaden nicht einfach kurzschließen? Ich habe das probiert, aber die Lampe blieb dunkel. Warum? Der Kaltwiderstand einer Wendel beträgt ca. 12 Ohm, der Heißwiderstand ca. 45 Ohm (wenn die Wendel hell glüht - ich habe das an einem Labornetzteil mit Niederspannung gemessen: R=U/I. Leider habe ich die Werte für U und I nicht aufgeschrieben).  Bei Kurzschluss einer Wendel ist der Einschaltwiderstand zu klein und der Oszillator schwingt nicht richtig an.

Wenn die defekte Wendel (im Bild stellt das rote X die Unterbrechung dar) jedoch durch einen 15 Ohm Widerstand (oder einen kleinen Kondensator) ersetzt wird (dieser liegt also in Reihe mit C6: im Bild grün eingezeichnet), so zündet die Lampe und leuchtet wieder!! Warum geht das mit nur einer glühenden Wendel? Immer wenn Minus an der glühenden Wendel liegt, treten dort Elektronen aus und beginnen, die Quecksilberatome zu ionisieren. Während der anderen Halbwelle fließt kein Strom, aber die Ionisation kann sich weiter und weiter aufbauen, auch nur mit jeweils einer Halbwelle. Durch die auf der defekten Wendel auftreffenden Elektronen und Ionen wird diese langsam erwärmt und kann dann ebenfalls beginnen, Elektronen auszusenden. Dies schaukelt sich auf, bis der Strom ganz normal durch die Röhre fließt - in beiden Halbwellen! Das ganze geht im Bruchteil einer Sekunde, sodass man es praktisch nicht bemerkt und der Wandler auch nicht thermisch überlastet wird. Zu berücksichtigen ist ja auch, dass die hier relevante Frequenz nicht 50Hz ist, sondern während des Startvorgangs die viel höhere Wandlerfrequenz von deutlich über 20kHz.

Die Leistung des 15 Ohm Widerstands ist unkritisch; ich verwende 1/8 W. Das reicht vor allem deshalb, weil der Anheizvorgang sehr kurz ist (nur einige 100 ms) und sich der Widerstand in der kurzen Zeit nicht überhitzt. Ich habe die eine noch funktionsfähige Wendel an Niederspannung zum Glühen gebracht, aber leider Spannung und Strom nicht aufgeschrieben. Ich glaube es waren so um die 5 V, was bei 45 Ohm Heißwiderstand ca. I = U/R = 5V/45Ohm = 100 mA Strom bedeuten würde. Dies entspricht einer Leistung im 15 Ohm Widerstand von P = U*I = R*I*I = 180 mW. Das ist etwas mehr als 1/8 W = 125 mW, aber wie gesagt, die leichte Überlastung hält er die kurze Zeit problemlos aus. Mit einem 1/4 W Widerstand ist man in jedem Fall im grünen Bereich.

Wichtig ist aber, dass beide Enden der defekten Wendel nun gemeinsam angeschlossen werden (im Bild die grüne Leitung beim 11 W Schriftzug). Warum? Weil der Glühfaden oft nicht in der Mitte, sondern auf einer Seite durchbrennt - man weiss aber nicht, auf welcher. Daher werden beide Seiten gemeinsam angeschlossen, damit man maximal viel vom Glühfaden für die Emission verwenden kann.

Die Lampe braucht etwas, bis sie die volle Helligkeit erreicht hat. Dabei wärmt sie sich auf und das Quecksilber verdampft, vor allem von den Glühwendeln; dabei steigt der Druck in der Lampe und mehr und mehr Quecksilberatome können ionisiert werden. Das war aber schon immer so und hat nichts mit der defekten Wendel zu tun.

Hat das nun Nachteile und wie lange hält das?
Da beim Einschalten nur noch eine Heizwendel und nur noch eine Halbwelle verfügbar ist, wird die Lampe nicht mehr so bereitwillig zünden wie zuvor. Besonders bei tiefen Temperaturen (etwa im Winter im Freien) kann es sein, dass die Lampe nicht mehr funktioniert. In einem geheizten Haus sollte das aber kein Problem darstellen.
Wie lange sie so funktioniert kann nicht vorhergesagt werden. Es kann die zweite Wendel auch noch durchbrennen, dann ist es wirklich aus und man kann nur noch die Teile ausbauen (für ein späteres Bastelprojekt). Oder die Elektronik fällt aus, dann kann sie nochmal repariert werden. Ich habe eine (andere) derart reparierte Lampe bei mir seit vielen Jahren (ca. 6 Jahre und noch kein Schwächeln! Das ist doch was, Lebensdauer verdoppelt.) im Hausgang im Einsatz und ich bin selbst überrascht, wie lange sie doch schon durchgehalten hat, obwohl sie im Gang sehr oft ein und aus geschaltet wird. In meinen Augen lohnt sich so eine Reparatur in jedem Fall!

Beim Zusammenbau hatte ich Schwierigkeiten, den E27 Sockel wieder auf das Plastikgehäuse zu schieben. Mit etwas zu viel Kraft ist es dann passiert: das E27 Gewinde wurde zusammengeschoben. Mist! Gottseidank hatte ich noch einen Sockel von anderen defekten Lampen, sodass ich mit dem Ersatz die vorliegende Lampe wieder flott machen konnte. Damit der Glaskolben gut hält habe ich ihn mit Pattex festgeklebt.

Hoffen wir, dass die Lampe lange lebt!



27.7.2022
Jetzt ist es passiert: die Lampe ist wieder ausgefallen. Sie bleibt total dunkel. Immerhin fast 2 Jahre Betrieb, yeah!

Es war die zweite Heizwendel, die jetzt durchgebrannt ist. Mit der Gasentladungsröhre ist jetzt wirklich nichts mehr anzufangen (na ja, als Indikator für Tesla-Spulen ginge sie noch, he, he). Kommt in den Sondermüll/Elektroschrott.

Ich habe aber in meinem Fundus noch eine ähnliche Röhre mit zwei (!) intakten Wendeln gefunden (aber ohne Elektronik, die ich wohl schon mal ausgebaut hatte). Habe also meinen 15 Ohm Widerstand wieder ausgebaut und die "neue" Röhre hingehängt: einwandfrei! Die Röhre ist nochmal in einem Glas- oder Plastikkolben, sodass keine Splitter/Quecksilber umherfliegen, sollte sie (etwa wegen Überlast, weil ich keine Angaben zur Leistung mehr habe) explodieren. Und die Elektronik ist mit einer Schmelzsicherung auf der Platine abgesichert, sodass wohl nicht das Haus abbrennen wird.

Und just ist gestern eine andere CFL kaputt gegangen. Die habe ich auch gleich geöffnet: natürlich, wieder eine Heizwendel durchgebrannt. Habe also nun den 15 Ohm Widerstand hier eingebaut und siehe da, auch diese funktioniert wieder einwandfrei :-)




29.11.2022
Die Lampe ist wieder dunkel; beide Heizwendeln noch OK. Diesmal ist der kleine Kondensator C6 durchgeschlagen! Es war ein 2.2nF, 2200V Typ! Ich weiß nicht, ob die Spannung zu hoch war (hier liegt beim Starten die Zündspannung an) oder ob der Kondensator von minderer Qualität war. Zuerst habe ich einen 2.7nF probiert, aber damit hat die CFL nicht gezündet, nur die Heizfäden brannten. Jetzt ist ein 1.5nF, 1kV, eingebaut (hatte keinen 2.2nF und so ist die Zündspannung dann etwas höher) und die Lampe zündet einwandfrei. Mal schauen, wie lange das gutgeht.



Begleitender thread im Mikrocontroller Forum

Zurück zu meiner homepage