YOKER Elektrofahrrad
2002 kaufte ich gebraucht ein Elektrofahrrad -- primär für meine Frau, die sich vor allem an Steigungen etwas schwertut. Es wurde dieses Bike in EBay angeboten:
und ich habe dann damals zugeschlagen. Der Vorbesitzer meinte noch, er hätte am Akku irgendwas umgebaut.
Auf der ersten Ausfahrt aber versagte das eBike: an einer Steigung (zugegeben nicht ohne!) schaltete sich der e-Motor ab, als meine Frau immer langsamer wurde. Und dann blieb nur noch hochschieben übrig -- und das Teil ist ganz schön schwer (ca. 30kg). Damit war der WAF auf Null (bzw. minus unendlich) abgesunken und das Rad stand die nächsten 20 Jahre bei uns in der Garage. Ich habe mich, nach dieser Enttäuschung, zu meiner Schande auch nicht mehr um den Akku gekümmert.
20 Jahre später, wir schreiben das Jahr 2021 (27.6.2021) und es kündigt sich ein warmer Sommer an. Die Kinder sind groß und radeln um die Wette, nur der Papa hat schon seit fast zwei Jahren kein Radl mehr angefasst (Corona ist schuld! Nicht ich!). Da käme doch so ein bißchen elektro-Unterstützung ganz recht, um mit den Kids mithalten zu können.
Also habe ich das Radl total verstaubt aus der Garage befreit. Die Reifen hatten noch etwas Druck -- vielversprechend. Ich fand auch die Anleitung (hier zum leichteren Ausdrucken auf DINA4) wieder und da steht es: der Motor wird nicht unter 5km/h und auch nicht über 20km/h zugeschaltet. Das erklärt, warum meine Frau damals am Berg verhungert ist: sie war zu langsam und konnte auch mit Motor die 5km/h nicht halten.
Nun, das wollte ich jetzt ändern: weg mit den doofen Beschränkungen!
Aber zuerst habe ich mir mal die Akkus angeschaut. Laut Anleitung sind es Nickel-Cadmium Akkus mit 24V und 7Ah. Doch zum Vorschein kamen 2 Blei-Gel-Akkus mit 12V und 7Ah! Aha, das war der Umbau des Vorbesitzers. Auch das Ladegerät entpuppte sich als Bleiakku-Ladegerät für Akkus in Scootern. Also immerhin passt das zu den verbauten Akkus. Und überraschender Weise waren die Akkus noch unter Spannung: einer bei 12V, der andere bei 11.5V.
Nach dem (getrennten) Aufladen am Labornetzteil habe ich eine Probefahrt gewagt: alles funktioniert noch genau wie vor 20 Jahren! Incl. der nervigen geschwindigkeitslimitierten Abschaltung des Motors. Weg damit!
Leider wurde die Herstellerfirma ITG in der Zwischenzeit zweimal übernommen und stellt mittlerweile Kompressoren her. Da ist also keine Hilfe zu erwarten. Ich habe trotzdem eine email geschrieben (nachdem niemand ans Telefon ging), aber keine Antwort erhalten. Ich musste also etwas reverse engineering betreiben.
Gottseidank ist keine CPU verbaut, sondern alles ist als TTL-Grab ausgeführt, sodass sich alles mit dem Lötkolben ändern lässt. Der Motor ist ein BLDC, also ein Permanentmagnetmotor, wie er auch heute in Drohnen oft eingesetzt wird. Das Radl ist Baujahr 1995, Seriennummer 000427:
Verschiedene Ideen schwebten mir im Kopf:
* irgendwie das Unter- und Übergeschwindigkeitssignal auf der Platine kappen
* mit einem 555 Timer der Elektronik falsche Radimpulse unterjubeln
* einen ganz neuen ESC (Motor Controller) einbauen, wie es sie aus China ja schon für 5 EURO gibt
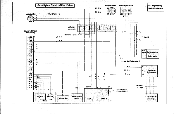
Für die erste Idee (was auch am einfachsten zu sein schien) musste ich die Steuerplatine etwas genauer anschauen. Der Verdrahtungsplan aus dem Manual half schon mal sehr, stellte sich aber an einigen Punkten als falsch heraus.
Bei mir gab es weder die Auswerte-Baugruppe noch die Ladestandsanzeige (kann aber auch sein, dass der Vorbesitzer das beim Umbau auf Blei-Gel ausgebaut hat) und auch keinen Pulsmaster. Und die Anschlüsse am Stecker des Steuerteils stimmen auch nicht alle.
Die Platine selbst sieht sauber aus. Unter einer massiven Aluplatte (Kühlkörper) verbirgt sich die Elektronik:
Hier also, was ich herausbringen konnte:
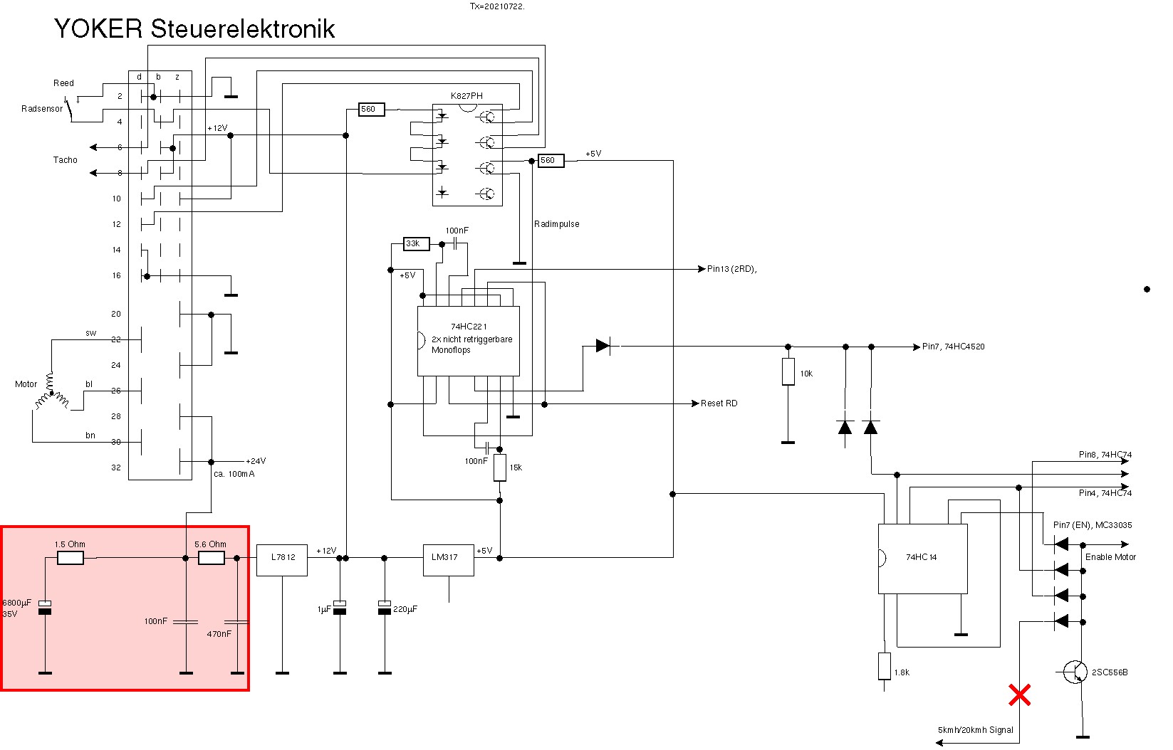
Der Radsensor ist der übliche Reed-Kontakt mit einem Magneten auf einer Speiche; hier wurde er von einem BC700 Fahrradcomputer entliehen. Der Reed-Kontakt schaltet den Anschluss b4 bei jeder Umdrehung des Rads auf Masse. Dadurch werden 3 Optokoppler (in Serie geschaltet) im K827PH Array aktiviert, denn die Anode geht über 560 Ohm auf +12V.
Einer der Optokoppler leitet das Radsignal über die Pins d6 und d8 an den BC700 Tacho weiter, damit dieser die Geschwindigkeit anzeigen kann. Daher geht der Tacho auch nur, wenn die Elektronik mit Strom versorgt wird, denn sonst fehlen die +12V für die Optokoppler!
Das Signal des zweiten Optokopplers geht auch auf die Steckleiste, aber daran ist nichts angeschlossen. Wurde vielleicht während der Entwicklung benutzt.
Der dritte Optokoppler liefert endlich das Signal für diese Geschwindigkeitsbegrenzung. Zuerst geht es in ein nicht re-triggerbares Monoflop74HC221. Dies dient der Entprellung. Und dann verzweigt es sich ...
Ich habe daher von der anderen Seite her begonnen: der Motor wird von einem speziellen BLDC Controller MC33035 angesteuert. Dieser hat auf Pin7 einen enable Eingang, der aktiv HIGH ist. Und tatsächlich ist davor ein wired AND mit 4 Dioden und einem open collector Transistor. Nur wenn alle Dioden (und der Transistor) HIGH sind, ist Pin7 HIGH und der Motor läuft. Hier münden also einige der Bedingungen für den Motor zusammen:
* es wird getreten
* das Rad fährt über 5km/h
* das Rad fährt unter 20km/h
* das Kühlblech ist nicht zu heiss
* die Akku-Spannung ist nicht zu niedrig (vermute und hoffe ich mal)
* etc.
Eines dieser Signale wird wohl das gesuche Limiter-Signal sein. Anstatt nun den ganzen Schaltplan herauszuzeichnen, bin ich zu trial and error übergegangen. Allerdings hatte ich zu diesem Zeitpunkt nur drei der vier Dioden gesehen...
Ich habe also der Reihe nach 3 Dioden und einen Transistor aus- und wieder eingelötet, jedes mal wieder ins Radl eingebaut und getestet: absolut NULL Änderung! Das war sehr enttäuschend und ich bin total K.O. ins Bett gefallen.
Am nächsten Morgen war ich schon drauf und dran Idee #2 auszuprobieren, als ich mir nochmal die Platine angeschaut habe. Und da habe ich die 4. Diode entdeckt! Diesmal habe ich die Platine mit 24V aus dem Labornetzteil versorgt und den Radsensor mit der Hand simuliert (die Frequenzen liegen im Bereich 1Hz bis 3Hz). Und siehe da: Diode #4 ging auf LOW, wenn ich zu langsam oder zu schnell simulierte! Ha! Dies war also das gesuchte Signal!
Ich habe diese Diode einseitig abgelötet (rotes Kreuz im Schaltplan und im Bild oben), alles wieder ins Radl eingebaut und mit meinem Sohn auf einer kleinen Tour getestet.
Tatsächlich kommt die Motorkraft nun schon bei ganz kleinen Geschwindigkeiten und auch über 20km/h hinaus. Allerdings nimmt die Zusatzkraft dann schnell ab und über 24km/h bringt der Motor eigentlich nichts mehr. Er läuft zwar noch, aber ich habe den Eindruck, dass dann das Fahrrad ohne Motor leichter zu treten ist. Ich weiss nicht, ob er noch eine Drehzahlbegrenzung drin hat oder ob einfach das physikalische Limit der Drehzahl bei 24V erreicht ist. Der Motor ist immerhin doppelt (!) mit Zahnriemen übersetzt:

Bei einem Test hat mich aber mein Sohn am ersten Berg gnadenlos abgehängt. Trotz Motorunterstützung konnte ich den Berg nicht hochtreten und musste absteigen und schieben. Und dann sind die 30kg des Fahrrads gnadenlos!
Nun, der Umbau an sich war erfolgreich, aber gebracht hat es nicht viel. Nun kann es noch an den alten Akkus liegen. Ich hab mir (aus China) eine Spannungsanzeige bestellt, dann habe ich da zumindest Einblick. Und wenn es die Akkus sind, dann sattle ich auf Li-Ion um (7S5P: 29V, 17Ah). Aber der Motor ist mit maximal 240W angegeben (170W Dauerleistung), da ist am Berg einfach nicht sooo viel zu erwarten.
Noch ein paar Erkenntnisse:
* die Kettenspannung (welche dann erst den Motor zuschaltet) wird über ein federbelastetes Ritzl (siehe Bild oben links) erfasst und über einen HALL-Sensor ausgelesen.
* eine Rekuperation ist nicht möglich, da zwei Freiläufe (der Motor selbst hat auch einen) dies verhindern
* der Akku geht direkt mit Plus und Minus an eine dreipolige Buchse (beim Gepäckträger -- ungünstig angebracht). Es ist keine Ladeschaltung im Radl verbaut.
* ich vermute, dass im EPROM 27C64 Werte für den Radumfang gespeichert sind. Ich habe auch einen 4-bit Zähler gesichtet, der könnte mit den Radimpulsen hochzählen und das EPROM adressieren. Und an passender Stelle könnte dieses dann ein (Reset) Signal auslösen. So könnte die gleiche Schaltung ohne hardware-Änderungen für verschieden grosse Räder Verwendung finden.
9.7.2021: Die Akku-Ladeanzeige aus China ist eingetroffen!
Allerdings ist das Display wirklich winzig, 10mm x 24mm, was aber auch so in der Verkaufsanzeige stand. Oh well. Ich habe das Teil am Netzgerät ausprobiert und es funktioniert einwandfrei und man kann die Anzeige auch ohne Brille gut lesen. Das Einstellen der oberen und unteren Akkuspannung funktioniert sehr gut. Die Streifenanzeige teilt diesen Bereich dann linear auf -- nicht perfekt, aber besser als nichts. Die "SET"-Taste auf der Rückseite schaltet auch die Hintergrundbeleuchtung ein; im eingebauten Zustand ist die Taste nicht mehr erreichbar. Ich müsste also einen externen Taster montieren. Mal schauen, ob es das Licht wirklich braucht.
Ich habe dann mit dem Dremel einen Auschnitt in die blaue Plastikabdeckung des Yoker geschnitten und das Gerät dort montiert. Der Anschluss ist laut Bedienungsanleitung kinderleicht:
Ich habe es in die Minus-Leitung vom Akku und in die Plus-Leitung vom Schlüsselschalter eingeschleift.
Im Leerlauf zeigt das Gerät einen Verbrauch von ca. 100mA an. Leider ist der Montageort ungünstig: während der Fahrt ist der Blinkwinkel so, dass man das LCD nicht ablesen kann. Man kann gerade noch die Streifenanzeige erkennen. Und die zeigte, dass der Akku nach 1 bis 2 Minuten auf unter 18V abgesunken war. Dies erklärt also, warum die Motorunterstützung so mies war: defekter Akku!
Ich habe schweren Herzens bei Kaufland einen neuen Li-Ion Akku gekauft. 24V, 7S4P (also 28 Zellen), 14Ah (doppelt so viel wie der Original-Akku) und nur 1.3kg schwer. Der ursprünglich angebotene 7S5P Akku war inzwischen im Preis um über 30 EUR gestiegen und das war es mir dann doch nicht wert. Sooo lange Radltouren mache ich nicht (mehr).
Für 145 Euro ist das Ladegerät auch gleich dabei. Und ein BMS mit Balancer und Überladeschutz, Tiefentladeschutz und Überlastschutz ist ebenfalls eingebaut. Was will man mehr? Nun, leider dauert die Lieferung aus China einen Monat, Geduld ist also gefragt.
Am 16.7.2021 kam der neue Akku aus China an. Sieht genau wie auf dem Bild oben aus. Hier das Typenschild:
Der Akku kam teil-geladen an, so wie es ja auch sein soll. Ich habe dann noch etwas nachgeladen (bis auf ca. 27V) und ihn dann eingebaut. Er passt auch wunderbar in den Holm des YOKER. Beim ersten Einschalten hat sich jedoch die Spannungsanzeige sofort verabschiedet. LCD dunkel. Keine Anzeige. So ein Mist!
Ich wollte aber einen ersten Test nicht länger hinauszögern und bin mit meinem Sohn ca. 20 km gefahren. Phantastisch!!! Der Motor zieht, ich kann endlich problemlos mithalten. Am Berg unterstützt der Motor nun zwar auch bei kleinen Geschwindigkeiten, aber richtig Zug macht er nur, wenn er sehr schnell dreht, was ich dann am Berg einfach nicht strampeln kann. Und bei kleineren Drehzahlen lässt dann das Drehmoment nach, sodass es nach unten spiralt: man wird noch langsamer, etc., bis ich halt dann doch absteigen muss. Dabei habe ich den Eindruck, dass die Shimano 7-Gang-Nabenschaltung nicht richtig eingestellt ist und der kleinste Gang garnicht reingeht. Dazu später mehr. Aber alles in allem: ein voller Erfolg! Es macht super Spass, wir kommen schnell voran, ich bin kein rollendes Hinderniss mehr. Und der Akku hat die 20km problemlos durchgehalten.
Doch nun zurück zur Akku-Ladeanzeige. Laut spec soll sie bis 30V verwendbar sein, was gut zu den 29.4V des vollen Akkus passt. Und diesmal war der Akku nur bei 27V. Ich hatte die Anzeige vor dem Einbau auch am Labornetzteil bis 30V ausprobiert: alles OK, sie hat einwandfrei angezeigt. Warum also nun dieser unerwartete Ausfall?
Die Eingangsspannung kommt auf der kleinen Platine an und geht dann direkt in einen 7133-1 Spannungsregler für 3.3V (die Betriebsspannung der Anzeige).
Dieser Regler ist aber laut Datenblatt nur für maximal 24V Eingangsspannung spezifiziert! Er hat zwar beim Test und bei langsamem Hochregeln des LNT 30V überlebt, aber die schlagartigen 27V aus dem Akku hat er nicht verkraftet, denn an seinem Ausgang liegen nun 0V an. Ich habe ihn ausgelötet. Aber selbst wenn ich nun 3.3V aus dem LNT einspeise, sehe ich einen Kurzschluss: es hat also wohl die ganze Schaltung ins Grab gerissen. Bummer!
Der Händler in China versprach nach einigem hin und her eine neue Anzeige zu schicken, wenn ich noch eine Anzeige bei ihm kaufe. Oh well, vermutlich kosten ihn die Anzeigen im Einkauf praktisch nichts, aber so kann er dann die 1.70 EUR für das shipping einsparen. Er hatte mir übrigens auch eine 100% Erstattung angeboten, aber eigentlich sind diese Anzeigen ganz nett, wenn man sie nicht überlastet, sodass ich zwei davon gebrauchen kann. Wenn sie dann in einigen Wochen kommt, werde ich vor den 7133-1 noch einen 78L18 oder sowas einbauen. Der 78L18 hält bis zu 35V am Eingang aus und dann sollte die Anzeige für meinen Zweck einsetzbar sein. Platz scheint im Gehäuse noch zu sein.
19.7.2021: Ich habe mit meinem Sohn eine zweite, etwas längere Radltour gemacht, diesmal mit vollgeladenem Akku. Es ging über knapp 40km und 117 Höhenmeter. Leider ist mir zweimal die Kette rausgesprungen, die eindeutig zu wenig gespannt ist. Der Akku hat genau 30km durchgehalten, dann war die Unterstützung aus. Ich vermute, dass das BMS abgeschaltet hat (aber da ja meine Anzeige defekt ist, kann ich nur raten), denn auch mein Tacho zeigte nichts mehr an und der braucht ja die +12V (siehe weiter oben). Ich hatte eigentlich auf 40km Reichweite gehofft, aber das hängt ja stark von der Fahrweise (ich hatte die Unterstützung praktisch dauernd eingeschaltet) und dem Höhenprofil ab. Und der Akku bzw. das BMS können nach einigen Zyklen voll/leer etwas an Kapazität hinzugewinnen. Mal abwarten. Ich werde auch mal die tatsächliche Kapazität des Akkus bestimmen.
Ich konnte zuhause dann die Kette spannen: jetzt sieht das alles viel besser aus! Und auch die Gangschaltung war total verstellt: neu justiert (im 4. Gang die beiden roten Markierungen an der Hinterradnabe zur Deckung bringen) komme ich nun auch in den 1. Gang, der mir bisher tatsächlich verwehrt war. Es könnte also nun sein, dass der Motor am Berg eine grössere Hilfe ist, als bisher wahrgenommen. Ich wollte das gleich ausprobieren, aber trotz vollem Akku (29.4V): keine Unterstützung! Und keine Anzeige vom Tacho. Was ist denn nun schon wieder?? Ich habe an der (defekten) Anzeige nachgemessen: da liegen die 29V an. Ja, sogar 34V!! Also habe ich an der Ladebuchse gemessen: wenn das Radl mit dem Schlüsselschalter abgeschaltet ist haben wir 29.4V, aber sobald ich die Elektronik versorge liegen auch hier 34V an! Wie gibt es denn das??
Ich vermute eine Wechselwirkung zwischen dem BLDC-Controller und dem BMS: irgendeine Rück-Spannung aus den Spulen soll eigentlich in den Akku zurückfliessen, aber da dieser schon voll ist, sagt das BMS "nein, danke!" und blockiert dies, sodass die Spannung steigt. Und ich vermute einen Defekt in der Fahrradelektronik, da ja nicht mal die 12V vorhanden zu sein scheinen. Das muss ich mir näher anschauen, wenn ich Zeit habe. Vielleicht war der Akku nach 30km ja garnicht leer, sondern es liegt ein Wackelkontakt vor...
22.7.2021: Ich habe an einem externen (neuen) L7812 Messungen gemacht. Obwohl er bis Vin=35V spezifiziert ist, verhält er sich etwas anders. Ohne Last am Ausgang ist alles gut. Auch wenn die Spannung langsam hochgeregelt wird, ist alles gut. Aber wenn die Spannung plötzlich auf 34V eingeschaltet wird und eine Last am Ausgang liegt, dann geht der Regler auf 0V herunter! Das ist natürlich genau was im Radl passiert und daher geht dort nichts mehr. Dies bestätigt eine Messung am Radl: statt 12V liegen nur 3.4V am Ausgang, während 34V am Eingang liegen. Bei 29V am Eingang ist dagegen alles gut, wie eine Messung am LNT bestätigt.
Ich habe nun einen 5.6 Ohm Widerstand in die Zuleitung zum L7812 gelegt (und mit 0.47uF abgeblockt). Dies hatte ich zuerst in einem Testaufbau erprobt und da hat es gereicht, um auch unter Last bis 35V plötzlich einschalten zu können. Beim Umbau (man muss den ganzen Kühlkörper ausbauen, seufz) ist mir natürlich ein Beinchen des 7812 abgebrochen, sodass ich diesen erneuern musste. Ausserdem habe ich einen 6800uF Kondensator auf den 24V-Eingang gelegt, jedoch mit einem 1.5 Ohm Widerstand in Reihe den Einschaltstromstoss gemildert, damit nicht beim Einschalten die Kontakte des Schlüsselschalters fusionieren. Bisher war hier garkein Kondensator am Eingang, sodass der ganze Ripple-Strom des Motors über den Akku fliessen musste. Ungut. Mit diesen Änderungen funktioniert das Radl nun wieder und die Spannung steigt nun auch nicht mehr auf 34V (sondern bleibt unter 30V).
23.7.2021: Diese Verbesserungen musste ich natürlich sofort ausprobieren.
Es ging durch Neuötting, dann am Inn entlang, dann dem Innkanal folgend bis die Baustelle in Töging (das Innwerk wird renoviert) ein Weiterkommen unmöglich machte. Zu diesem Zeitpunkt war mein Handy(!)akku schon auf 1% (von ursprünglich 100%!) herunten und ich habe den Bildschirm nur noch eingeschaltet, wenn es unbedingt nötig war. Die Umleitung ging durch einen Wald auf einem, uhm, etwas verwachsenen "Weg". Ohne Handy mit Karte hätte ich das nie gefunden. Dann weiter Richtung Mühldorf, jedoch war der geplante Uferweg am Inn hier wegen Hochwasser gesperrt. Erneut folgte ich einer Umleitung. Ich war sehr froh, als ich am Stadtplatz Mühldorf ankam und das Handy immer noch durchhielt.
Der Radl-Akku zeigte noch keine Schwäche, aber ich wollte auf Nummer sicher gehen und ihn nachladen, während ich zeitgleich meinen "Akku" mit einem Frühstück aufladen wollte. Nach einiger Sucherei und rumfragen (es überraschte mich, dass keines der Restaurants eine Lademöglichkeit anbot) fand ich eine öffentliche, kostenlose Radltankstelle mitten am Stadtplatz! Vorbildlich! Ich habe dann geschlagene 30 Minuten versucht, mein Radl dort zu laden, leider ohne Erfolg! Es gelang mir nicht, den 4-stelligen Sicherheitscode einzugeben und somit wurde meine Steckdose auch nie freigeschaltet. Sehr schade! Gute Idee, mangelhafte Ausführung.
Da jetzt die Zeit drängte und ich daher wohl die Motorunterstützung bei der Heimfahrt dauernd brauchen würde, wollte ich unbedingt nachladen. Wer sucht, der findet: am Rathaus fand ich eine Aussensteckdose, die auch tatsächlich funktionierte! Der Bürgermeister möge mir nachsehen, dass ich hier aufgeladen habe - ich zahle ihm auch gerne 1 Euro (ich habe ca. 30Wh geladen, das kostet weniger als 1 cent: 2A * 0.5 h * 30V = 30Wh, 30Wh * 24 ct/kWh = 0.72ct) wenn er darauf besteht (obwohl er den Strom an der e-Bike Tankstelle ja laut Schild kostenlos zur Verfügung stellt, wenn sie denn funktionieren würde).
In 30 Minuten habe ich dann ein hervorragendes Frühstück im Cafe Bachmeier vertilgt. Klasse, sehr zu empfehlen und preislich ansprechend!
Auf dem Nachhauseweg bin ich dann mit Vollgas gefahren (Stufe 2 am Fahrtregler), denn ich hatte um 10h einen Termin. Auch den Berg in Polling konnte ich dank Unterstützung raufradeln, obwohl es trotzdem eine Schinterei war. Da würde ich mir mehr power wünschen! In 40 Minuten habe ich die Strecke von Mühldorf nach Altötting, Tür zu Tür, geschafft und kam rechtzeitig zuhause an. Der Radl-Akku hat durchgehalten! Und auch der Handy-Akku zeigte immer noch 1%, sodass ich die ganze Strecke mittracken konnte.
Memo to self: Ich muss unbedingt eine Powerbank für`s Handy einpacken und auch ein USB-Steckerladegerät. Am besten wäre natürlich eine USB-Ladebuchse am Radl, die per Schaltwandler aus dem Fahrakku gespeist wird und die das Handy während der Fahrt nachlädt... Und für die kommende dunklere Jahreszeit auch eine Umschaltung des Lichts von Dynamo auf Bordakku. Hmmmm...
28.7.2021: Ich habe die Kapazität der beiden Blei-Gel Akkus gemessen:
* Akku 1: 0.342Ah (der Akku ist defekt!), 2. Versuch 0.664Ah
* Akku 2: 6.446 Ah (mit dem Akku ginge noch was, er hat noch 92% seiner Sollkapazität!)
Dabei hatte ich als Entladestrom sehr moderate 500mA und als untere Entladespannung 10.6V eingestellt. Der Akku wurde zuvor bei 14.4V geladen, bis der Ladestrom nahe Null war. Hier mein Akku-Kapazitätsmessgerät :
Worauf aber alle warten ist natürlich die Kapazitätsmessung des neuen LiIon-Akkus. Das ist aber nicht so einfach, denn mein Akku-Kapazitätsmessgerät geht nur bis max. 15V Eingangsspannung. Also musste ich erst ca. 15V "vernichten". Das geht mit einer 15V Z-Diode, jedoch soll ja auch ein Entladestrom von 500mA fliessen können und typische Diodenströme sind 20mA bis 30mA. Daher bedarf es einer Power Z-Diode:

Wird diese Power Z-Diode (der Kühlkörper ist etwas übertrieben groß, lag aber grad rum) nun in Reihe mit meinem Akku-Kapazitätsmessgerät geschaltet, so bleibt die Spannung dort immer unter 15V solange die Akkuspannung unter 30V bleibt (und die liegt ja maximal bei 29.4V, laut Ladegerät). Die Entladeschlussspannung einer Lion-Zelle liegt bei ca. 2.75V (ca. 5% state of charge), ein 7S Akku hat also dann 7 * 2.75V = 19.25V. Davon ist die Spannung der Power Z-Diode von 15.8V abzuziehen: 19.25V - 15.8V = 3.45V und das ist der Wert, auf den das Akku-Kapazitätsmessgerät eingestellt wird.
29.7.2021: Ich habe die beiden Akku-Monitore aus China bekommen! Der Verkäufer hat Wort gehalten und den zweiten Monitor kostenlos als Ersatz für das defekte Gerät beigelegt. Toll! Da sag nochmal einer, auf China sei kein Verlaß.
In Retrospekt denke ich, dass wohl die 34V den ersten Monitor gekilled haben. Aber bei 30V ist der 7133-1 Spannungsregler für 3.3V definitiv ausserhalb seiner specifications (max. 24V Eingangsspannung!). Daher habe ich eine ZF15 Z-Diode in Reihe mit seinem Eingang geschaltet. Diese reduziert seine Eingangsspannung um 15V und damit liegt der Range dann bei 24V + 15V = 39V bis herunter zu 4V + 15V = 19V. Dies deckt den Spannungsbereich des 7S LiIon Akkus besser ab.
Zuerst habe ich den 7133-1 Spannungsregler für 3.3V ausgelötet, um an das Pin ranzukommen, aber der Eingang ist gleichzeitig auch die Kühlfläche hinten und somit kann ich da nichts dazwischen schalten. Dann habe ich die Schottky-Diode entdeckt, die als Verpolschutz arbeitet. Die konnte ich leicht auslöten und die Z-Diode da in Reihe schalten (siehe Bild oben). Nach oben ist da noch genug Platz, kein Problem.
Bei der Gelegenheit habe ich auch gleich noch den Taster, der sonst nur von der Unterseite per Büroklammer zugänglich ist, nach aussen geführt. Mit dem Taster kann man nämlich nicht nur die Spannungslage der Balkenanzeige einstellen, sondern auch die Hintergrundbeleuchtung einschalten.


Das musste ich nun natürlich sofort mit einer neuen Probefahrt ausprobieren. Diesmal hatte ich eine etwas weitere Strecke von über 50km geplant. Dabei war es klar, dass ich unterwegs nachladen würde müssen. Mit der Handy-APP Lade.Station entdeckte ich am Zielort eine Fahrradtankstelle, somit sollte alles passen. Damit diesmal nicht nach 20 Minuten der Handy-Akku leer ist, habe ich eine Powerbank in der Satteltasche untergebracht und ein USB Kabel nach vorne zum Handy verlegt. Ein 2m langes USB Kabel ist schon bestellt, denn das "normale" Kabel ist zu kurz.
Bei der Abfahrt war der Akku voll geladen. Solange das Ladegerät angesteckt ist, zeigt er 29.5V, nach dem Abstecken sinkt die Spannung sofort auf 29.2V.
Bei der Ankunft nach ca. 25 km war die Spannung auf 24.6V abgesunken. Die Tittmoninger Burg ist sehr schön, aber viel kleiner als die Burghauser Burg: nur ein Innenhof. Es gibt dort auch ein Burgcafe und der Besitzer erlaubte mir, dort aufzuladen. So hat mein Radl ca. 50 Minuten geladen, während ich meinen "Akku" auch aufgeladen habe:
Danach war die Spannung bei 25.2V und ich wollte noch die e-Bike Tankstelle am Stadtplatz aufsuchen um noch etwas mehr für die Rückfahrt aufzuladen (und ein Eis zu essen, ok, ich gebe es zu). Den steilen Burgberg musste ich abwärts (!) schieben! Die ganze potentielle Energie, die hierbei nutzlos in Wärme aufging, hat mir schon Leid getan, aber was soll man machen? Leider konnte ich trotz intensiver Suche keine e-Bike Lademöglichkeit finden, sodass ich froh war, schon geladen zu haben. Ich machte mich dann mit der Ladung, die ich hatte, auf den Heimweg. Den Tittmoninger Berg musste ich aber großteils schieben, Ladung hin oder her.
Ca. 3km vor Burgkirchen begann dann der Motor auszusetzen und ich sah, dass die Spannung auf 21.8V gesunken war und manchmal ganz ausfiel: vermutlich hat dann das BMS abgeschaltet, wenn die Last groß und die Spannung klein war. Glücklicherweise ging es meistens abwärts, sodass ich Burgkirchen problemlos erreichte. Die APP zeigte dort eine Ladestelle am Rathausplatz an, die ich auch sofort fand und die auch funktionierte.
Ich kam mit 22.5V (ohne Belastung) an und lud für ca. 30 Minuten. Das reichte dann, um Unterstützung für den Kastler Berg zu haben, danach ging es bergab bis nach Hause. Auf dem letzten Kilometer zeigte der Akku wieder leer an und ich hatte keine Unterstützung mehr.
Das Höhenprofil zeigt, dass es keine ebene Fahrt war. Insofern bin ich mit dem Akku schon ganz zufrieden, muss aber in Zukunft längere Ladepausen einplanen. Das Yoker ist halt kein Tesla...
Das Handy zeigte diesmal immer 100% Ladung an, obwohl der Bildschirm zur besseren Orientierung immer mitlief. Und die Powerbank in der Satteltasche sank von 99% auf 69% ab, also alles kein Problem.
31.7.2021: Endlich komme ich jetzt zur Messung der Kapazität des neuen 7S4P Akkus aus China. Mit der Power-Z-Diode klappt das ganz gut. Und hier das Ergebnis: 3.380Ah + 6.979Ah = 10.359Ah (ich hatte zuerst vergessen, die Ladeschlussspannung von 10.6V auf 3.5V zu reduzieren, daher in zwei Etappen gemessen). Das sind jetzt nicht die versprochenen 14Ah, aber mehr als die ursprünglich verbauten 7Ah NiCd Akkus. Das sind pro Zelle 10.359Ah / 4 = 2.6Ah und das ist für China-Zellen ganz ordentlich. Oft haben diese nur ca. 1Ah.
Kommen wir zu den Kosten. Ich habe 145 EUR für das Package mit BMS und Ladegerät bezahlt. Rechnen wir mal 5 EUR für das BMS und 15 EUR für das Ladegerät ab, so kosteten mich die Akkus 145 EUR - 5 EUR - 15 EUR = 125 EUR. Bei 4 * 7 = 28 Zellen sind das 125 EUR / 28 = 4.46 EUR / Zelle und das ist für eine 2.6 Ah Zelle durchaus im Rahmen. So kosten auf eBay 20 (nicht 28!) Stück eines Samsung 25R Akkus mit 2.5Ah 152.85 EUR, also 7.64 EUR pro Zelle. Also denke ich, allen Unkenrufen zum Trotz, dass der Kauf garnicht so schlecht war. Andererseits bietet AliExpress 30 Zellen Samsung 25R für ca. 57 EUR an, das sind knapp 2 EUR pro Zelle, aber die Frage ist halt, ob diese Zellen dann wirklich von Samsung sind und wirklich 2.5Ah haben. Oder bei Aldi im Sonderangebot Samsung 2.5Ah Zellen im 20V Pack für ca. 3.20 EUR/Zelle. Aber dann muss man erst alles zerlegen und dann wieder neu zusammenbauen und mit BMS versehen.
3.8.2021: Ich habe bei Kaufland eine Reklamation eröffnet, da der Akku ja nur 75% der Sollkapazität erreicht. Was kann ich schon verlieren, auch wenn nichts dabei herauskommen sollte?
5.8.2021: Der Verkäufer hat sich entschuldigt und eine Erstattung von 36.50 EUR angeboten, die ich angenommen habe. Das ist sehr fair und entspricht in etwa 25% des Kaufpreises des Gesamtpakets. Wenn man das auf die Akkus herunterrechnet (BMS und Ladegerät funktionieren ja) ergibt sich 145 EUR - 5 EUR - 15 EUR = 125 EUR, davon ab 125 EUR - 36.50 EUR = 88.50 EUR. Bei 28 Zellen sind das 88.50 EUR / 28 = 3.16 EUR für 2.6Ah Zellen. Das ist marginal billiger als die Aldi-Zellen, aber es ist schon alles montiert. Ich denke, da kann man sich nicht mehr beschweren.
1.6.2023: Nach dem Winter zeigte der Akku zwar nach dem Laden 29.4V an, jedoch war die Kapazität stark reduziert und nach nur 1km Fahrt war keine Unterstützung mehr vorhanden. Akku ausgebaut und geöffnet: eine 4er-Zelle zeigte nur noch 2.7V während alle anderen 4.07V hatten. Diese starke Imbalance konnte das BMS nicht ausgleichen. Gezieltes Laden nur der einen Zellengruppe brachte sie wieder auf 4.1V. Die Messung der Kapazität ergab 9.6Ah für diese Gruppe. Ich konnte keine er höhte Selbstentladung feststellen.
Zu bedenken ist, dass das BMS das Balancing nur während des Ladens durchführt und nur mit einem Strom von 80mA. Damit lassen sich nur sehr kleine Unterschiede ausgleichen. Ich habe daher die Anschlüsse aller Zellgruppen nach aussen geführt, sodass bei Bedarf ein gezieltes Nachladen einfach möglich ist.
3.6.2023: Ich habe aus den Zellen von Aldi und Lidl ein neues Batteriepack gebaut. Die Einzelzellen haben ca. 2Ah und wieder sind 4 parallel geschaltet. 7 Zellen in Reihe. Auch dieses Pack hat ein eigenes BMS für 7s Batterien bekommen. Leider passt es nicht mehr ganz in den Holm des Yoker. Ich habe es daher zwischen Gepäckträger und Sattelstange in einer alten Whiskey-Verpackung untergebracht. Da diese nur aus Pappkarton ist, habe ich sie mit Alu-Band umwickelt und als Regenschutz in einer Plastiktüte untergebracht. Beide Packs wurden parallel geschaltet.
Auch der Tacho funktionierte schon länger nicht mehr. Ich hatte ihn durch kurzschliessen der beiden Rad-Kontakte geprüft und dabei zeigte er etwas an. Ich befürchtete daher schon, dass es an der Hauptplatine ligen könnte, denn das Yoker wurde durch Drehen des Hinterrads entsperrt und schaltete dann den Motor zu; der Reed-Aufnehmer funktionierte also. Ich bemerkte aber auch, dass die Tacho-Anzeige kontrastärmer wurde, wenn die Kontakte kurzgeschlossen wurden. Also waren die Batterien (2 x AG13) schon fast leer. Ich habe neue Batterien in den Tacho eingebaut und siehe da, nun funktioniert er wieder! Die Optokoppler brauchen also offenbar eine etwas höhere Spannung, als die Reed-Kontakte. Daher funktonieren sie wohl nur bei ausreichend starken Batterien im Tacho.
Nein, das war leider nur ein teilweiser Erfolg: der Tacho geht nur bis 14km/h, bei schnellerer Fahrt zeigt er nichts mehr an. Es war ja schon immer so, dass der Tacho nur bis ca. 32 km/h ging und dann abschaltete. Jetzt ist es noch schlimmer. Ich glaube, es liegt am Optokoppler. Die Spannung vom Tacho liegt jetzt bei 3V und der Strom bei ca. 7
A. Es gibt ja noch zwei freie Optokoppler, die ich verwenden könnte...
Alle Optokoppler zeigen einen Dunkelwiderstand von > 40 MOhm und einen Hellwiderstand von ca. 490 Ohm. Das sieht also wirklich alles gut aus. Bei falscher Polung steigt der Hellwiderstand auf ca. 30 kOhm an. Um polaritätsunabhängig zu werden habe ich zwei Optokoppler anti-parallel geschaltet (grüne Leitungen):
In der Tat: die Polarität vom Tacho ist falsch!
Ich habe am Radl den Tacho getestet: geht jetzt bis 42 km/h ohne Probleme. Tacho mit Optokoppler auf der Werkbank probiert: in beiden Polaritäten bis 72 km/h einwandfrei.
Ich habe einen step-down Wandler nach 5V und eine USB-A Buchse eingebaut, sodass ich nun das Handy vom grossen Akku während der Fahrt laden kann. Wichtig ist ein 200 Ohm Widerstand zwischen den beiden Daten-Pins, weil das iPhone sonst keine Ladung annimmt.
15km Ausfahrt ohne Probleme:
Ein Thread zu diesem Thema findet sich auch auf mikrocontroller.net.